555制作逆變器電路圖集 <<提示:容源電子網為廣大電子愛好者提供電路圖專題網站“容源電路圖網”,歡迎訪問。匯聚大量電路圖與你共同分享。》
555作逆變器電路一:簡易高頻逆變器電路
555定時器成本低,性能可靠,只
外接幾個電阻、電容,就可以實現多諧振蕩器、單穩態觸發器及施密特觸發器等脈沖產生與變換電路。它也常
定時器廣泛應用于儀器儀表、家用電器、電子測量及自動控制等
。它內部
兩個電壓比較器,三個等值串聯電阻,一個RS觸發器,一個放電管T及功率輸出級。它提供兩個基準電壓VCC/3和2VCC/3。 <<提示:容源電子網為廣大電子愛好者提供電路圖專題網站“容源電路圖網”,歡迎訪問。匯聚大量電路圖與你共同分享。》
溫馨提示:將鼠標指針放在圖片上,滾動鼠標可以動態改變圖片大小,方便分析電路圖。
<<提示:容源電子網為廣大電子愛好者提供電路圖專題網站“容源電路圖網”,歡迎訪問。匯聚大量電路圖與你共同分享。》
555作逆變器電路二:家用逆變器電路
工作原理電路見圖1。當把開關K1打向“逆變”
時,BG1導通,由時基電路NE555及外圍元件組成的無穩態多諧振蕩器開始振蕩,其充、放電時間常數可調節。
選擇R1=R2,則輸出脈沖的占空比為50%,該多諧振蕩器的振蕩頻率f=1,443/(R1+R2+2W)C2,圖中的元件數值可使振蕩頻率調在50Hz,振蕩脈沖由役腳輸出,波形為方波,該方波經C4耦合,R3、C5積分變為三角波,
三角波又經R4、C6,第二次積分和R5、C7第三次積分,變為近似的正弦波,通過C8耦合到BG2,由BG2放大后在B1的L2線圈上輸出。當L2上端電壓為正時,D4截止,D3導通,使BG4、BG6截止,BG3、BG5導通,電流由電瓶正極-B2的L1-BG5-電瓶負極;當L2上端電壓為負時,D3截止,D4導通,使BG3、BG5截止,BG4、BG6導通,電流由電瓶正極-B2的L2-BG6一電瓶負極。BG5、BG6交替導通、截止,經變壓器B2合成正負對稱的正弦波,并由L3升壓送至逆變輸出插座CZ1、CZ2,供用電器使用,
LED1(紅色)亮,指示逆變
。
當開關打向“充電”
時,市電經變壓器B2降壓、D5、D6全波整流、R11限流后對電瓶充電,
LED2(綠色)亮,指示充電
。
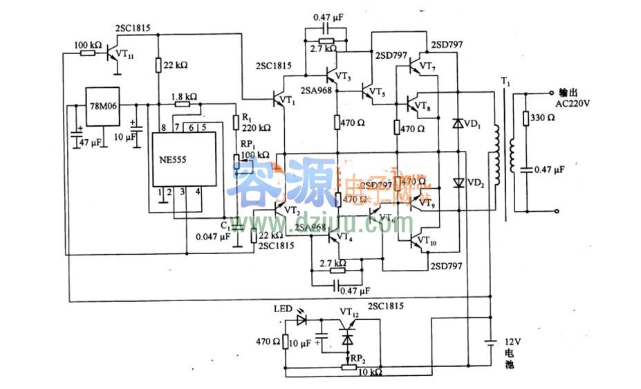
555作逆變器電路四:典型逆變器電路
如圖是由NE555等構成的逆變器電路,它將蓄電池的十12V直流電壓變換為220V的交流輸出電壓。電路中,NE555為振蕩電路,振蕩頻率由R1、RP1的阻值和C1決定,調節RP1的阻值,使其為50HZ。NE555的3腳輸出脈沖信號,一路直接加到VT2的基極,另一路經VT11反相器加到VT1的基極,VT1,和VT2得到相位差180°的脈沖電壓,該脈沖電壓經VT1和VT2進行整形,再經VT3和VT4進行脈沖放大,驅動由VT5、VT7、VT8和VT6、VT9、VT10構成的功率放大器。功率放大器開關工作可將+12V電池電壓變換為方波電壓,該電壓經升壓變壓器T1變為220V的方波交流輸出電壓。VD1和VD2為浪涌吸收二極管,VT12,等為阻止電池過放電的電路,78M06為NE555提供+6V穩定的工作電壓。
溫馨提示:將鼠標指針放在圖片上,滾動鼠標可以動態改變圖片大小,方便分析電路圖。
容-源-電-子-網-為你提供技術支持
本文地址:http://www.flswjt.cn/dz/23/851214282.shtml
本文標簽:
猜你感興趣:
PW1555應用電路-代理商
PW1555是一個可編程的限流開關,具有輸入電壓范圍選擇和輸出電壓鉗位。集成保護N溝FET的極低RDS(ON)有助于減少正常運行時的功率損耗。可編程軟啟動時間控制轉換率,在啟動
關鍵詞: 所屬欄目:元器件知識
使用555制作全自動電冰箱保護器電路
使用555制作全自動電冰箱保護器電路
當交流電網電壓超過正常值240V時,RP1取樣電壓增高,VD10擊穿,VT導通,其集電極輸出低電平,VD7導通,使IC的觸發端2腳處于低電平
關鍵詞: 所屬欄目:其他文章
NE555制作過壓過流保護電路及原理圖
NE555制作過壓過流保護電路及原理圖 當電源供給電壓或負載吸取的電流太大時,下圖電路可斷開負載給出故障指示。正常工作時,Tr1和Tr2均截至,555復位,555中的放電晶體管
關鍵詞:過壓保護電路過流保護電路 所屬欄目:電子基礎
555逆變驅動電路圖-最簡單12v轉220v逆變器制作
555逆變驅動電路圖-最簡單12v轉220v逆變器制作
關鍵詞: 所屬欄目:逆變器電路圖
ne555+13005逆變電路圖
ne555+13005逆變電路圖
逆變器電路圖有很多種,采用不同的控制方式可以得到不同的電路及輸出功率及頻率,本文介紹的是用13005逆變電路圖,13005主要作用是功率開關管,1
關鍵詞: 所屬欄目:電源電路
LM393與NE555組成電池充電器電路
LM393與NE555組成電池充電器電路具有成本效益的鎳鎘電池充電器LM393的構造如圖所示,它具有以下特點:(1)恒定電流充電散布著大電流di放電時,恒流充電電流約為300mA,放電
關鍵詞: 所屬欄目:電源電路
555集成電路引腳圖管腳圖
555集成定時器是模擬功能和數字邏輯功能相結合的一種雙極型中規模集成器件。外加電阻、電容可以組成性能穩定而精確的多諧振蕩器、單穩電路、施密特觸發器等,應用十分廣泛。555集成電路引腳圖管腳圖 :
關鍵詞: 所屬欄目:音頻功放電路
555制作汽車音響揚聲器保護電路原理圖
揚聲器保護電路如圖1所示。主要由中點電位檢測電路、延時電路及繼電器等組成。電路工作過程是: 在接通音響電源的瞬間,因電容C3兩端電壓不能突變,可視為短路,則時基電路555的②、⑥腳電位高于2/3 Vcc,故
關鍵詞: 所屬欄目:音頻功放電路
NE555與TDA1521共同組成的D類數字功放電路
NE555時基IC被接成振蕩頻率120KHz、占空比50%的方波振蕩器。由于IC都是工作于開關狀態,因而可以高效率地輸出大功率。音頻信號由5腳輸入時,3腳的輸出信號占空比就會隨著輸入音頻信號的幅值高低而作線性
關鍵詞: 所屬欄目:音頻功放電路
無所不能的555定時器到底有哪些應用(圖文)
555定時器是美國Signetics公司1972年研制的用于取代機械式定時器的中規模集成電路,因輸入端設計有三個5kΩ的電阻而得名。此電路后來竟風靡世界。目前,流行的產品主要
關鍵詞:555定時器 所屬欄目:集成塊資料
傳感器激活繼電器脈沖
一個傳感器打開Q1來激活低頻555振蕩器,這會脈沖電燈I1。傳感器對于改變光線或者溫度是很敏感的。 :
關鍵詞: 所屬欄目:傳感器技術
555定時器內部框圖及電路工作原理
555定時器內部框圖
555集成時基電路稱為集成定時器,是一種數字、模擬混合型的中規模集成電路,其應用十分廣泛。該電路使用靈活、方便,只需外接少量的阻容元件就可以構成
關鍵詞:555定時器 所屬欄目:電子基礎
基于555定時器的溫度傳感器控溫電路
555定時器是一種模擬和數字功能相結合的中規模集成器件。一般用雙極性工藝制作的稱為555,用CMOS工藝制作的稱為7555,除單定時器外,還有對應的雙定時器556/7556。555定時器的電源電壓范
關鍵詞: 所屬欄目:傳感器技術
由555組成的感光式振蕩電路
由555組成的感光式振蕩電路 如圖為由555組成的感光式振蕩電路。該電路用于探測閃電,可供盲人用作光雷達和報曉器等。555定時器的振蕩頻率隨光強度的增加而成正比例增加。當它工作在自由振
關鍵詞:555定時器 所屬欄目:傳感器技術
555無變壓器的正至負電路
當同時產生2兆赫的信號,負輸出電壓線性追蹤直流輸入電壓的時候,該電路用于從正極電源電壓得出負極電源電壓,但是幅度是大約低于3V。電流不提供調節。—“賽格尼模擬數據手冊” 賽格尼公
關鍵詞: 所屬欄目:電路圖
溫度傳感器的電路圖(555)
在對溫度有要求的場合,都必須用到溫度控制器,而溫度控制器的核心器件就是溫度傳感器,在加上一些控制電路就可以實現溫度控制。本文 介紹一款簡單的溫度傳感器的電路圖。主
關鍵詞: 所屬欄目:傳感器技術
應用NE555制作“一摸亮”臺燈電路
這是一種人體感應燈,人手觸摸臺燈金屬部分時燈亮,而且一直亮下去,因此又叫“一摸亮”臺燈。當想關掉燈時,再一次觸摸臺燈金屬部分即可關掉,非常方便。 人體所發出的電信號頻率范
關鍵詞: 所屬欄目:led
電子電路DIY——用NE555芯片制作的蓄電池充滿自停電路
本文介紹一款采用NE555芯片制作的蓄電池充滿自停電路,其電路簡單,不需復雜的調試。該電路帶有充電指示燈,在給蓄電池充電時,LED指示蓄電池處于充電狀態,當蓄電池充滿電時,LED指示燈
關鍵詞:555定時器 所屬欄目:電子制作
應用ne555制作音頻連續性測試儀
這種低電流音頻連續性測試儀通過音頻信號來指示未知電阻的數值。高聲調表示低電阻,每秒幾個脈沖聲調表示電阻高達30兆歐。 :
關鍵詞: 所屬欄目:音頻功放電路
555構成單端雙穩態電路圖
基于555做成的單端雙穩態電路,電路結構簡單,制作方便。
關鍵詞: 所屬欄目:音頻功放電路