電熱水器調溫控制電路
電熱水器多數采用相位角控制法控溫,即由雙向可控硅控制電熱元件電源每半個周期導通角的大小。當導通角越大,每半個周期導通的時間就越長,電熱元件得電的平均功率越大;反之越小。這種方式使負載電流通斷頻繁,產生大量的諧波,給
家電帶來很大干擾。這里介紹一種完整周期控制法的電熱水器調溫用自控電路。
原理電路
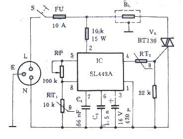
下圖是電熱水器調溫用自控電路的原理圖。
RL的通斷發生在電源電壓過零的瞬間,而且每秒通斷的次數遠少于相位角控制法,
即使在大功率電器中使用也不會產生很大的干擾。

本文地址:http://www.flswjt.cn/dz/26/2010218200022.shtml
本文標簽:
猜你感興趣:
應用μPC1238構成的1OW音頻功率放大器
無
adc0809引腳圖
無
ds1302中文資料
無
ds18b20中文資料-引腳功能圖
無
7404引腳圖功能說明
無
viper22a中文資料-PDF
無
TDA7377引腳功能及參數
無
MB89F202RA引腳功能參數介紹
無
彩電集成塊STR50115引腳功能及代換型號
無
應用白熾燈激活電瓶
無
LM4824IP1引腳功能、中文資料及引腳電壓值
無
介紹無繩電烙鐵技術
無
使用電壓表核相方法
無
印刷電路板整體布局及器件布置
無
介紹hdmi是什么意思,HDMI接口介紹
無
介紹集成運算放大器的基本運算電路實驗內容
無
LM393引腳圖中文資料參數
無
晶閘管SCR觸發電路
無
TLP3616引腳功能
無
SR290 PDF資料下載
無